概述:
NG-5000系列智能数字显示温度控制器是原有N-5000系列的升级款,具有PID自整定功能的智能式数字显示温度控制器。该系列温控器以单片机为控制核心,采用SMT贴片工艺、开关电源、控制参数自整定算法、传感器非线性变换、电磁兼容性设计、系统自检等相关技术。
特点:
(1) 可视性好(字符高度NGG-5000:13mm(PV);NGD-5000:22mm(PV);NGE-5000:20mm(PV);NGF-5000:20mm(PV))。
(2) 参数更少,设定简单。
(3) 采样时间缩短至250ms。
(4) 插入深度D,E,F:65mm;G:80mm。
(5) 模糊PID控制,温度过冲小,升温时间短。
(6) 无超温自整定(AT),内部运算精度高,准确控制且无超调。
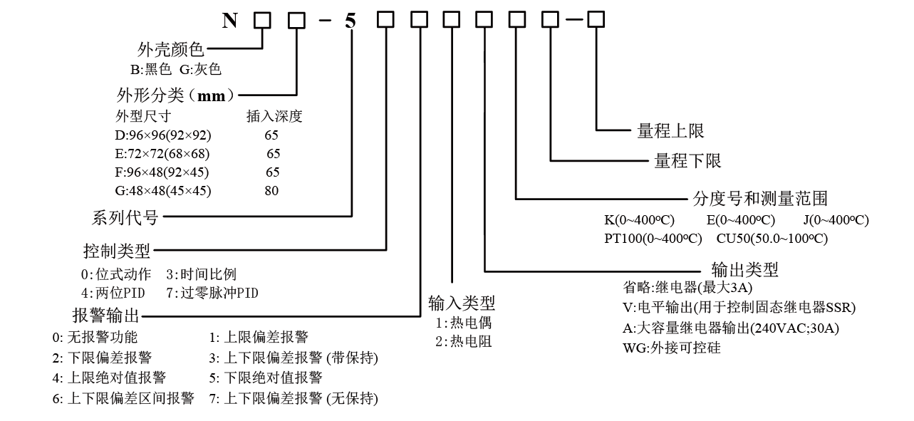
型谱:
控制面板:
接线端子:



