概述:
N-3000系列智能数字显示温度控制器是本公司研发的系列,具有PID自整定功能的智能式数字显示温度控制器。该系列温控器以单片机为控制核心,采用SMT贴片工艺、开关电源、控制参数自整定算法、传感器非线性变换、电磁兼容性设计、系统自检等相关技术。
特点:
(1) 可视性好(字符高度 NGG-3000:13mm(PV);NGD-3000:22mm(PV);
(2) NGE-3000:20mm(PV);NGF-3000:20mm(PV))。
(3) 外壳及贴面:有灰色和黑色可供选择。
(4) 参数更少,设定简单。
(5) 采样时间缩短至250ms。
(6) 插入深度D,E,F:65mm;G:80mm。
(7) 模糊PID控制,温度过冲度过小,升温时间短。
(8) 无超温自整定(AT),内部运算精度高。准确控制且无超调。
(9) 可选配:NGE-3000(72*72) 和 NGG-3000(48*48)可加配带RS-485通讯功能(代码:-T)
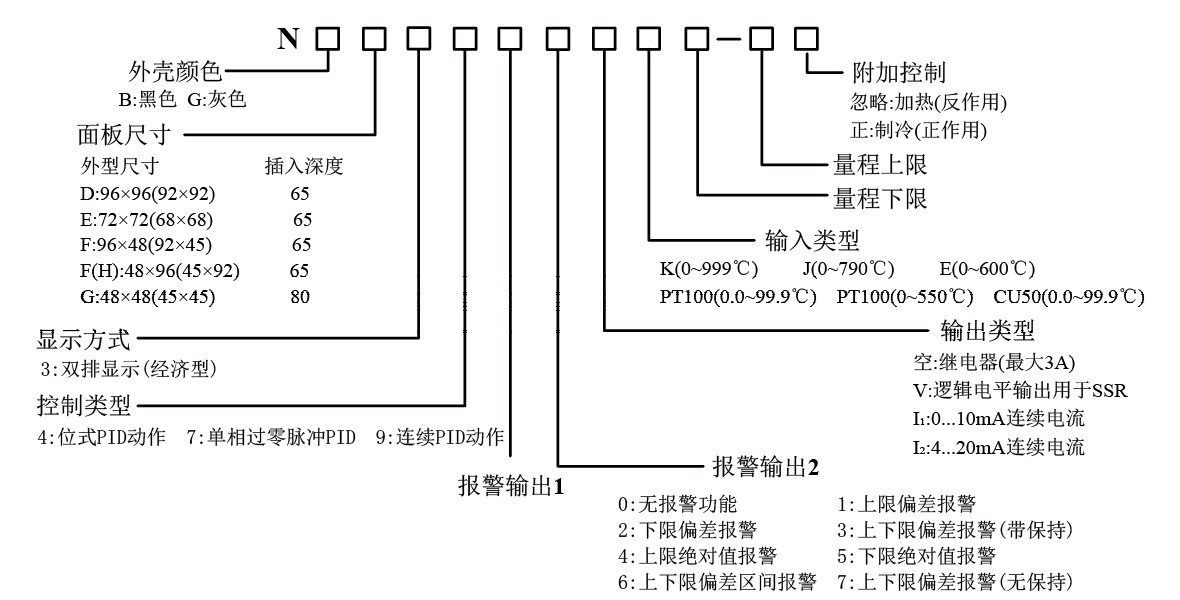
型谱:
控制面板:
接线端子:




